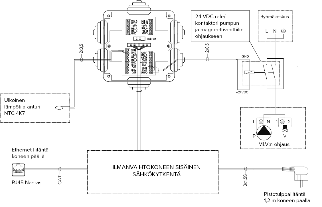
Externer elektrischer Anschluss zur Steuerung des MLV-Kanal-Wärmetauschers
| 1 | Interner Anschluss des Lüftungsgeräts | 5 | Ethernetanschluss auf der Geräteoberseite |
| 2 | Außentemperatursensor NTC 4K7 | 6 | RJ45-Buchse |
| 3 | 24-VDC-Relais/-Schütz zur Steuerung von Pumpe und Magnetventil | 7 | MLV-Steuerung |
| 4 | Verteiler | 8 | Steckverbindung 1,2 m auf der Geräteoberseite |
| MB_A | Signal A, Externer Modbus | D/I2 | Digitaleingang 2 |
| MB_B | Signal B, Externer Modbus | 11V1 | 11,1 V Betriebsspannung |
| +24 V | +24 V Spannung (Gleichstrom) | AN/I | Analogeingang 0-10 VDC |
| GND | Digitales und analoges Grundpotential | RM/I | 24-V-Relaiseingang |
| RS_A | Signal A, Lokaler Modbus | RM/O | 24-V-Relaisausgang |
| RS_B | Signal B, Lokaler Modbus | P | Zirkulationspumpe |
| NTC | Anschluss für externen Temperatursensor | V | Magnetventil |
| D/I1 | Digitaleingang 1 |
