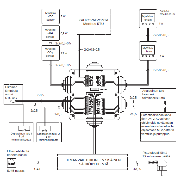
Externer elektrischer Anschluss

- MB_A
- Signal A, externer Modbus
- MB_B
- Signal B, externer Modbus
- +24 V
- +24 V Spannung (Gleichstrom)
- GND
- Digitales und analoges Grundpotential
- RS_A
- Signal A, Lokaler Modbus
- RS_B
- Signal B, Lokaler Modbus
- NTC
- Anschluss für externer Temperatursensor
- D/I1
- Digitaleingang 1
- D/I2
- Digitaleingang 2
- 11V1
- 11,1 V Betriebsspannung
- AN/I
- Analogeingang 0-10 VDC
- RM/I
- 24-V-Relaiseingang
- RM/O
- 24-V-Relaisausgang
Mögliche Verwendungen der Analog- und Digitalausgänge umfassen Stoßlüftungsanforderungen, die von der Abzugshaube oder dem Zentralstaubsauger kommen, und eine Taste neben dem Kamin, die zum Ein- und Ausschalten des Kaminmodus verwendet werden kann.
| Objekt | Versorgung |
|---|---|
| Maximum | ≤ 6 W |
| MV C 80 | 1 W |
| MV C80 RH%-Sensor | 0,3 W |
| MV C80 CO2-Sensor | 1,2 W |
| Spannung | 24 VDC |
