Betrieb des Kanal-Wärmetauschers
Beachten Sie in erster Linie den durch die HVAC-Entwickler oder den Hersteller der Wärmepumpe zur Verfügung gestellten Anschlussplan. Lesen Sie auch die Anleitung zum Kanal-Wärmetauscher.
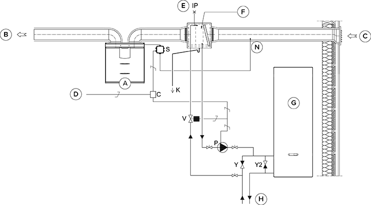
Die dazugehörige Abbildung zeigt ein Beispiel für einen Solekreislauf mit Anschluss eines Wärmetauschers im Außenluftkanal.
Wird der Kanal-Wärmetauscher im Zuluftkanal eingesetzt, kann er nur zur KRG verwendet werden.
BEACHTEN Sie den Anschlussplan des Herstellers der Wärmepumpe. Die obenstehende Abbildung zeigt ein Beispiel für einen Solekreislauf mit Anschluss eines Vallox-Lüftungsgeräts über einen Wärmetauscher im Außenluftkanal. Der Anschluss der Rohre von der Pumpeneinheit (P) an die übrigen Anlagenkomponenten muss bauseits erstellt werden. Die Befestigung der Pumpe erfolgt über die Anschlussleitungen. Der Sole-Wärmetauscher wird in den Außenluftkanal vor dem Lüftungsgerät eingebaut und an den Solekreislauf über die Hydraulik-Einheit mit Pumpe (P) angeschlossen. Dann wird der Fluidkreislauf aktiviert, wenn die Wärmepumpe zum Stillstand kommt. Geschieht dies, muss der Druckverlust im Rückschlagventil Y2 niedriger sein als der Druckabfall in der Wärmepumpe.
Heizen: Die Pumpe läuft, wenn die Außentemperatur unter 5° C fällt (werkseitig eingestellter Grenzwert).
Kühlen: Der Zuluft-Sollwert für den aktiven Modus (z. B. Anwesend) steuert den Betriebszustand der Pumpe. Die Pumpe startet, wenn die Zulufteinstellung unter der Temperatur der Zuluft liegt, die in die Wohnung geleitet wird.
Der Kanal-Wärmetauscher kann sowohl im Zuluft- als auch im Außenluftkanal installiert werden. Wird der Wärmetauscher im Außenluftkanal installiert, kann er zur WRG oder zur KRG verwendet werden. Wird der Wärmetauscher im Zuluftkanal installiert, kann er entweder zur WRG oder zur KRG verwendet werden.
Wird er zur Steuerung des Außenluftkanal-Wärmetauschers verwendet, ist der externe NTC-Sensor im Außenluftkanal vor dem Wärmetauscher zu installieren. Wird er zur Steuerung des Außenluftkanal-Wärmetauschers verwendet, ist der externe NTC-Sensor im Außenluftkanal nach dem Wärmetauscher zu installieren.
Der Kanal-Wärmetauscher kann automatisch oder manuell betrieben werden.
Um Kondensation im Zuluftkanal zu vermeiden, kann der Zuluftgrenzwert automatisch oder manuell angepasst werden.
Wird ein externer Sensor verwendet, muss in den Einstellungen des externen Sensors festgelegt werden, ob dieser den Außenluftkanal- oder den Zuluftkanal-Wärmetauscher steuern soll. Die Temperatur des externen Sensors kann auf dem Wartungsmenü abgelesen werden: .
Beachten Sie bei der Auswahl des Relais (C), dass die Platine im externen Schaltkasten des MV mit insgesamt maximal 6 W belastet werden darf, wenn das Relais von der MV-Platine mit +24V versorgt wird.
Aufgrund der Gefahr von Feuchteschäden darf die Zuluft-Temperatur in Kanälen, die nicht diffusionsdicht isoliert sind, +16 … 20 °C nicht unterschreiten.
| A | Lüftungsgerät | P | Zirkulationspumpe. Nicht im Lieferumfang enthalten. Sie sollte für das Pumpen von sehr kalten Flüssigkeiten geeignet sein (beispielsweise Grundfos Magna 1 25-80). |
| B | Zuluft | V | Magnetventil. Nicht im Lieferumfang enthalten. Es sollte für den Einsatz in einem Solekreislauf geeignet sein (beispielsweise ELV05006, Stig Wahlström). |
| C | Außenluft | K | Kondenswasserabfluss. Nicht im Lieferumfang enthalten. |
| D | Einspeisung vom Verteiler | IP | Entlüfter. Nicht im Lieferumfang enthalten. |
| E | Entlüftung | S | Externe elektrische Anschlussdose für das MV-Lüftungsgerät. |
| F | Kanal-Wärmetauscher (Gegenstrom-Anschluss) | C | 24VDC Relais / Schütz zur Steuerung von Pumpe und Magnetventil. Nicht im Lieferumfang enthalten. (Beispielsweise ABB CR-P024DC2). |
| G | Wärmepumpe | Y | Rückschlagventil. Nicht im Lieferumfang enthalten. |
| H | Solekreislauf | Y2 | Rückschlagventil. Nicht im Lieferumfang enthalten. Der Druckverlust muss kleiner sein als der Druckabfall der Wärmepumpe. |
| N | Externer NTC-Sensor für die Vallox MV-Lüftungsgeräte |
