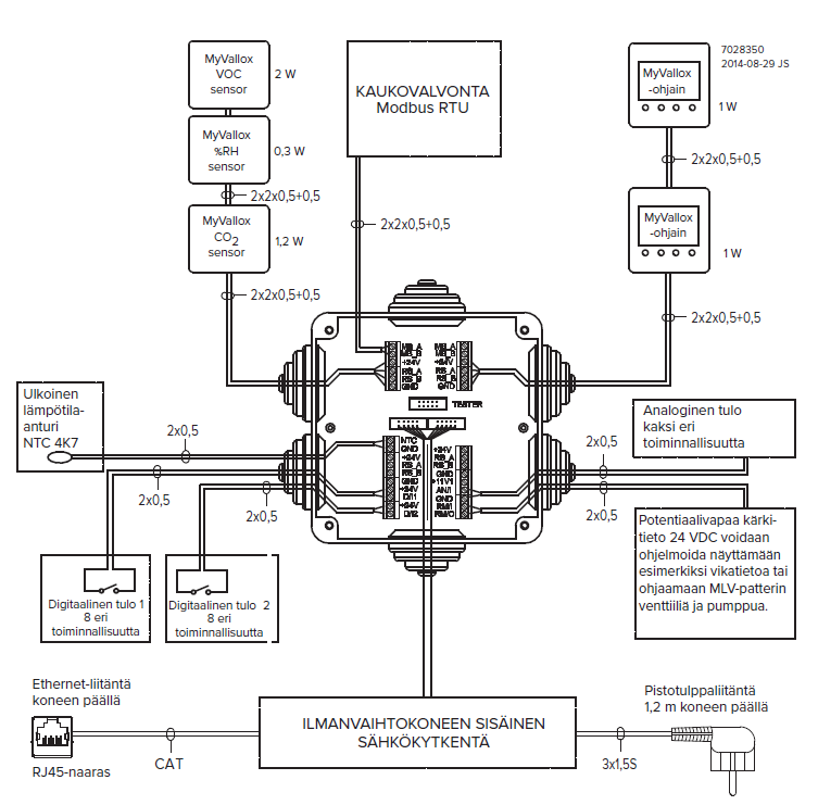
External electrical connection

- MB_A
- External Modbus A signal
- MB_B
- External Modbus B signal
- +24V
- +24V voltage (DC)
- GND
- Digital and analog ground potential
- RS_A
- Local hardware Modbus A signal
- RS_B
- Local hardware Modbus B signal
- NTC
- External temperature sensor connector
- D/I1
- Digital input 1
- D/I2
- Digital input 2
- 11V1
- 11.1 V operating voltage
- AN/I
- Analog input 0-10 VDC
- RM/I
- 24V relay input
- RM/O
- 24V relay output
Possible uses of the analog and digital outlets include boost requests coming from the cooker hood or the central vacuum cleaner, and a button located next to the fireplace that can be used to turn the Custom mode on or off.
| Object | Feed |
|---|---|
| Maximum | ≤6W |
| MyVallox Control | 1 W |
| MyVallox RH% sensor | 0.3W |
| MyVallox CO2 sensor | 1.2W |
| MyVallox VOC sensor | 2W |
| Voltage | 24 VDC |
