Funktion hos kanalbatteri
Följ alltid i första hand den anslutningshandling som tillhandahålls av VVS-projektören eller värmepumpstillverkaren. Kom ihåg att även läsa bruksanvisningen för kanalbatteriet.
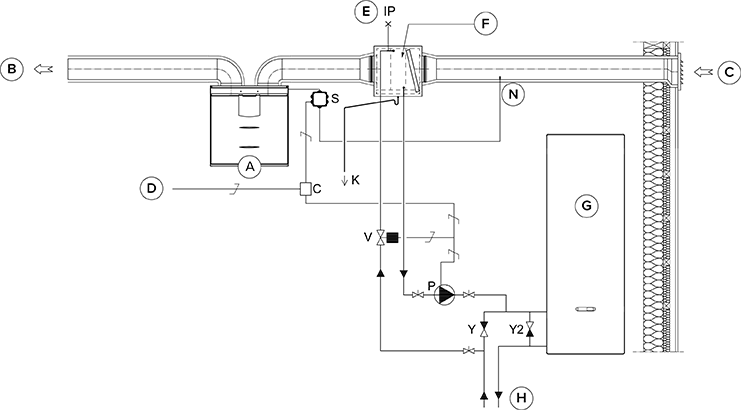
Bifogade bild visar ett exempel på hur ett värmebatteri/en kylare kopplas till värmeupptagningskretsen.
Om kanalbatteriet används i tilluftskanalen kan det endast användas för kylning.
Batterienhetens utloppsrör är anslutet till värmeupptagningskretsens returrör. Vätskan som återvänder från batterienheten cirkuleras tillbaka till värmeupptagningskretsens returledning. Om det är känt att tryckförlusterna i värmeupptagningskretsens värmepump är för stora, rekommenderas att värmepumpen förbikopplas. I så fall cirkulerar vätskan när värmepumpen är i vila, och tryckförlusten i bypassens envägsventil Y2 måste vara mindre än värmepumpens tryckförlust.
Uppvärmning: Pumpen slås på när utomhustemperaturen sjunker under den fabriksinställda vintergränsen (–5 °C).
Kylning: Den önskade tilluftstemperaturen som ställts in för aggregatets läge (t.ex. Hemma-läge) avgör när pumpen ska slås på. Pumpen slås på när tilluftsinställningen är lägre än temperaturen på den tillförda luften.
Kanalbatteriet kan installeras i tilluftskanalen eller i uteluftskanalen. Om batteriet placeras i uteluftskanalen kan det användas för förvärmning och kylning. Om batteriet placeras i tilluftskanalen kan det endast användas för uppvärmning eller kylning.
För att styra batteriet i uteluftskanalen installeras en extern NTC-givare i uteluftskanalen före batteriet. För att styra batteriet i tilluftskanalen installeras en extern NTC-givare efter batteriet.
Kanalbatteriet kan ställas in så att det fungerar automatiskt eller manuellt.
För att förebygga risken för kondens i tilluftskanalen kan du ställa in justeringen av tilluftsgränsen på automatisk eller manuell.
Om du använder en extern givare går du till inställningarna för extern givare och väljer antingen styrning med batteri i uteluftskanalen eller styrning med batteri i tilluftskanalen. Den externa givarens temperaturavläsning visas i underhållsmenyn: .
När du väljer relä (C), ta hänsyn till den maximala hopräknade strömförsörjningen för moderkortet i MV-elskåpet (max. 6 W) om reläet försörjs av moderkortets +24 V-kontakt.
På grund av risken för fuktskador får tilluftens temperatur inte sjunka under +16 … 20 °C i en kanal som inte har isolerats för kondensvatten.


| A | Ventilationsaggregat | P | Cirkulationspump för vatten. Ingår inte i leveransen. Pumpen måste lämpa sig för att pumpa vätska som är kallare än omgivningen på grund av kondensrisken (t.ex. Grundfos Magna 1 25-80). |
| B | Tilluft | V | Magnetventil. Ingår inte i leveransen. Ventilen måste lämpa sig för vätska från en värmeupptagningskrets (t.ex. Danfoss 032U161431, VVS-nummer 4122110). |
| C | Uteluft | K | Kondensrör. Ingår inte i leveransen. |
| D | Matning från gruppcentralen | IP | Luftavledare. Ingår inte i leveransen. |
| E | Luftavledning | S | Extern MV-strömställardosa. |
| F | Kanalbatteri (motströmskoppling) | C | 24 VDC relä/kontaktor för styrning av pumpen och magnetventilen. Ingår inte i leveransen. (t.ex. ABB CR-P024DC2) |
| G | Värmepump | J | Envägsventil. Ingår inte i leveransen. |
| H | Värmekrets | Y2 | Envägsventil. Ingår inte i leveransen. Tryckförlusten ska vara mindre än värmepumpens tryckförlust. |
| N | Extern NTC-sensor |
