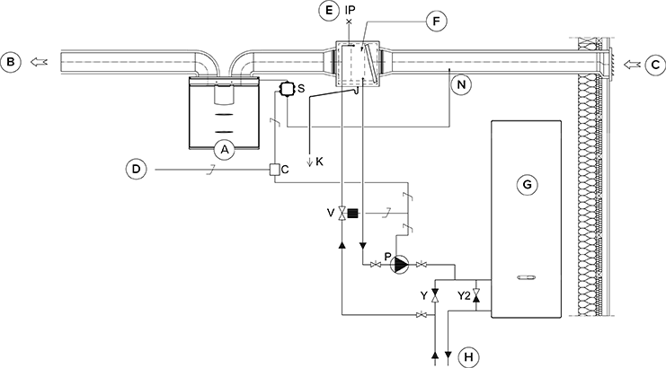
Kanāla radiatora darbība
Vienmēr vispirms ievērojiet HVAC sistēmas projektētāja vai siltumsūkņa ražotāja nodrošināto savienojumu shēmu. Atcerieties izlasīt arī kanāla radiatora lietošanas norādījumus.
Pievienotajā attēlā ir parādīts piemērs, kā pievienot apsildes/dzesēšanas radiatora iekārtu siltuma savākšanas kontūram.
Ja kanāla radiators tiek lietots ieplūdes gaisa kanālā, to var izmantot tikai dzesēšanai.
Radiatora iekārtas izvades caurule ir savienota ar siltuma savākšanas kontūra atplūdes cauruli. Šķidrums, kas atgriežas no radiatora iekārtas, tiek cirkulēts atpakaļ uz siltuma savākšanas kontūra atplūdes cauruli. Ja ir zināms, ka spiediena zudumi siltuma savākšanas kontūra siltumsūknī ir pārāk lieli, ir ieteicams apiet siltumsūkni. Šajā gadījumā šķidrums cirkulē, kad siltumsūknis ir miera stāvoklī, un apejas vienvirziena vārsta Y2 spiediena zudumam jābūt mazākam nekā siltumsūkņa spiediena zudumam.
Apsilde: sūknis ieslēdzas, kad āra gaisa temperatūra pazeminās zem rūpnīcas iestatītās ziemas robežvērtības (-5 °C).
Dzesēšana: iekārtas režīmam iestatītā mērķa ieplūdes gaisa temperatūra (piem., režīms “Mājās”) nosaka, kad sūknis tiek ieslēgts. Sūknis ieslēdzas, kad ieplūdes gaisa iestatījums ir zemāks nekā pievadītā gaisa temperatūra.
Kanāla radiatoru var uzstādīt ieplūdes gaisa kanālā vai āra gaisa kanālā. Ja radiators ir novietots āra gaisa kanālā, to var izmantot gan priekšapsildei, gan dzesēšanai. Ja radiators ir novietots ieplūdes gaisa kanālā, to var izmantot tikai apsildei vai dzesēšanai.
Lai vadītu āra gaisa kanāla radiatoru, āra gaisa kanālā pirms radiatora tiek uzstādīts ārējais NTC sensors. Lai vadītu ieplūdes gaisa kanāla radiatoru, ārējais NTC sensors tiek uzstādīts aiz radiatora.
Kanāla radiatoru var iestatīt automātiskai vai manuālai darbībai.
Lai novērstu kondensācijas risku ieplūdes gaisa kanālā, ieplūdes gaisa robežvērtības regulēšanu varat iestatīt automātiskā vai manuālā režīmā.
Ja izmantojat ārējo sensoru, atveriet ārējā sensora iestatījumus un izvēlieties vai nu āra gaisa kanāla radiatora, vai ieplūdes gaisa kanāla radiatora vadību. Ārējā sensora temperatūras rādījums tiek attēlots apkopes izvēlnē: .
Izvēloties releju (C), ņemiet vērā maksimālo kopējo jaudas padevi MV elektrības kārbas mātesplatei (maks. 6 W), ja relejs tiek barots no mātesplates +24 V savienotāja.
Mitruma bojājumu risa dēļ caurulē, kam nav kondensāta izolācijas, ieplūdes gaisa temperatūra nedrīkst nokristies zem +16 … 20 °C.


| A | Ventilācijas iekārta | P | Cirkulācijas sūknis. Neietilpst piegādes komplektā. Kondensāta veidošanās riska dēļ izmantojiet sūkni, kas ir piemērots tāda šķidruma sūknēšanai, kurš ir aukstāks par apkārtējo vidi (piem., Grundfos Magna 1 25-80). |
| B | Ieplūdes gaiss | V | Solenoīda vārsts. Neietilpst piegādes komplektā. Vārstam ir jābūt tādam, kas ir piemērots siltuma savākšanas kontūra šķidrumam (piem., ELV05006, Stig Wahlström, Danfoss 032U161431, HVAC kods 4122110). |
| C | Āra gaiss | K | Ūdens kondensāta caurule. Neietilpst piegādes komplektā. |
| D | Padeve no sadales skapja | IP | Atgaisotājs. Neietilpst piegādes komplektā. |
| E | Gaisa nosūce | S | Ārējais MV elektrisko savienojumu bloks. |
| F | Kanāla radiators (reversais savienojums) | C | 24 V līdzstrāvas (DC) relejs/kontaktors sūkņa un solenoīda vārsta vadībai. Neietilpst piegādes komplektā. (Piem., ABB CR-P024DC2.) |
| G | Siltumsūknis | Y | Vienvirziena vārsts. Neietilpst piegādes komplektā. |
| H | Siltuma savākšanas kontūrs | Y2 | Vienvirziena vārsts. Neietilpst piegādes komplektā. Spiediena zudumam ir jābūt mazākam nekā siltumsūkņa spiediena zudums. |
| N | Ārējais NTC sensors Vallox MV iekārtām. |
